Robert L. Gillins and Steven D. Poling
Science
Applications International Corporation
545 Shoup Ave.
Idaho Falls, ID
83402-3575
Tel: (208) 528-2114
Kevin P. Carney, Carla C. Dwight, and Frank S. Felicione
Argonne National Laboratory-West
P.O. Box 2528
Idaho Falls, ID 83403
Tel: (208) 533-7651
ABSTRACT
The Plasma Hearth Process (PHP) is a high-temperature, thermal process designed to treat a wide variety of DOE mixed waste to produce a reduced-volume, highly stable product for disposal in a waste repository. The PHP Bench-Scale demonstration project is being conducted under the sponsorship of the U.S. Department of Energy (DOE) Mixed Waste Focus Area (MWFA). The demonstration is a joint project by Science Applications International Corporation (SAIC) and Argonne National Laboratory-West (ANL-W).
The Bench-Scale Project features a reduced-scale PHP system, configured for testing radioactive materials. This new system has been constructed at the ANL-W site at the Idaho National Engineering Laboratory. The Bench-Scale demonstration program will evaluate the behavior and fate of radionuclides and assess the performance of the PHP for treating DOE-complex mixed waste.
Analytic results and observations from the first five full operations conducted in this facility are presented. These operations included two integrated system tests and the first two full experiments using an inorganic-sludge feed, and one experiment that processed a debris recipe. Two of these experiments included hazardous heavy metals, but no radio-active materials. Radioactive testing is planned for the third quarter, FY97. Elemental distributions for the numerous treatment-residue samples that were collected are reported.
INTRODUCTION
The Bench-Scale PHP system is one part of a project that has been established by the DOE to develop, test, and evaluate the PHP as a potential treatment technology for DOE-complex mixed waste. The technology development project is under the cognizance of theDOE's Mixed Waste Focus Area. Development of the Bench-Scale system has been a joint initiative among Argonne National Laboratory-West (ANL-W), DOE-CH, DOE-ID, Lockheed-Martin Idaho Technologies Co. (LMITCO), and Science Applications International Corporation (SAIC). SAIC is a private-sector participant and was the technology developer responsible for the overall design, installation, and acceptance testing for the process equipment. ANL-W provided the test facility systems, safety program documentation, contamination-control systems, and environmental permitting. LMITCO provided project coordination during the procurement phase. Conduct of the demonstration is by ANL-W with the joint participation of SAIC.
Construction and check-out testing was completed at ANL-W in September 1996. An extensive campaign of systems qualification testing culminated in the conduct of two full integrated systems operations in the Fall of 1996. Results from these and three surrogate-waste experiments are described in this report.
TECHNOLOGY DESCRIPTION
The PHP system is a high-temperature, thermal-treatment process that uses a direct-current, transferred-arc plasma torch as its heat source. Plasma temperatures are esti-mated to be as high as 5,500C. The PHP combines a movable, transferred-arc plasma torch with a stationary hearth and a refractory-lined processing chamber. The PHP is capable of treating solid wastes of nearly every category, including those that have been found to be difficult to treat with conventional thermal systems such as incineration.
An attractive feature of the PHP is the ability to process unopened waste containers such as 55-gal drums. This has the potential to minimize the handling, personnel exposures, and secondary wastes created when waste containers are opened. Inorganic material is melted and collected in the fixed hearth, whereby it separates by gravity into slag and molten metal layers. Oxidized actinides and heavy metals migrate to the slag layer. The organic fraction is partially combusted and pyrolyzed, then ducted to a secondary combustion chamber where it is contacted with excess air and a propane flame to complete the combustion.
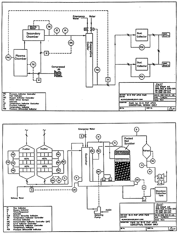
After exiting the secondary chamber, the off-gas is partially quenched to 205C with a fine water mist in an evaporative cooler. A two-stage, high-efficiency particulate air (HEAP) filter system removes particulate before the gas passes to a wet scrubber for neutralization of acid gases. The clean off-gas is demisted and reheated to minimize condensation in the induced-draft fan and discharged to a stack. Figure1 depicts the major process components.

Fig. 1. PHP system configuration.
PHP RADIOACTIVE BENCH-SCALE SYSTEM FEATURES
Unlike a production PHP system, the reduced-size Bench-Scale system is configured to operate only in a batch mode. Waste is fed to the melter in 1-gal metal containers. Up to nine waste containers may be processed in the melter at a controlled rate, typically one-half hour per container. The system is then allowed to cool to room temperature for examination and removal of the process residue.
The plasma chamber is a refractory-lined, vertically oriented vessel with an internal diameter of approximately 1220mm. The hearth crucible is refractory lined, with a 610-mm-diameter cavity having a depth of approximately 150mm for capture of the molten waste residue.
The waste containers are fed horizontally into the plasma chamber through an approx-imately 250-mm-diameter port located on one side of the chamber just above the molten pool. Using video cameras that view into the plasma chamber, the operators position the plasma arc so as to contact the slowly fed waste containers as they enter through the port. This creates a drip melt of the molten material into the hearth cavity, whose contents are kept molten by the operator's frequent movement of the plasma arc over the pool surface. This action tends to homogenize the molten materials, as well. The entire operation of the system is done from a remote control room where operators interface to the system through two programmable logic controllers and a data-acquisition system.
The Bench-Scale system uses an industrial-grade HEAP filter as the particulate-collection device. This "dust-collector" filter is backed by two stages of nuclear-grade HEAP filters for particulate-emissions control. The use of the HEAP dust-collector filter simplifies the sampling for off-gas-particulate determinations.
Complete details for the PHP process, its development program, and the Radioactive Bench-Scale system and its test program can be found in Refs. 1 through 4.
TEST OBJECTIVES
The primary purpose of the Bench-Scale Demonstration program is to obtain definitive data on the behavior of actual radioactive nuclides, particularly actinides, to obtain an accurate assessment of the PHP technology for DOE mixed waste. Key issues to be addressed are the distribution of radionuclides and hazardous heavy metals throughout the system, correlations between radionuclides and their surrogates, correlations with the full-size, non-radioactive Pilot-Scale system, stability of the final product, and the capability of the PHP to process certain problematic feed materials.
The experiment program has been designed to determine the major and minor effects of processing feed materials in terms of chlorine content, organic-carbon content, and primer-material composition on actinide partitioning, formation and volatilization of plutonium compounds, and actinide entrainment in the off-gas. Radionuclide surrogates that have been extensively used in other development programs will be evaluated for their validity in accurately representing the behavior of plutonium.
EXPERIMENT DESCRIPTIONS
As of early January, 1997, five non-radioactive experiments have been conducted, using two different feed recipes. The first recipe represented an average composition of a waste-water-processing sludge, the second an average composition of heterogeneous debris. The recipes for these two surrogate waste feeds are shown in Tables I and II
Table I Inorganic sludge feed composition.

Table II Heterogeneous debris feed composition.

Experiments discussed in this report are identified as Experiment No.X - YY - ZZ, where
X = N (Non-radioactive)
____T (Integrated System Test)YY = IS (Inorganic Sludge)
_____HD (Heterogeneous Debris)ZZ = Experiment-Run Designator
Table III summarizes the important characteristics of the five experiments reported here. Experiment No.T-IS-1 served as a processing blank to identify elemental impurities inherent to the system and sludge base components. Experiment No.N-IS-1 contained cerium (Ce) as a surrogate for plutonium as well as a stable isotope of cesium (Cs). Experiment No.N-IS-1A was a repeat of N-IS-1, but included the RCRA heavy metals barium (Ba), beryllium (Be), cadmium (Cd), chromium (Cr), mercury (Hg), nickel (Ni), and lead (Pb). Experiment No.N-HD-1 processed a surrogate heterogenous debris waste feed that contained silver (Ag), arsenic (As), Ba, Hg, Pb, and selenium (Se), as well as Ce and Cs, plus "anomalous" debris consisting of small blocks of graphite, wood, and fire brick.
Table III Characteristics of Experiments Reported.

Processing resulted in residue deposition in various parts of the system, including slag, metal, refractory, filter media, scrubber liquid, hearth sweepings, and evaporative-cooler sludge. Samples from these regions were extracted after the residue had cooled to room temperature and were then analyzed. The sample locations were as listed below.
Prior to processing, approximately 34 kg of low-carbon steel scrap was placed into the hearth crucible as a "primer" to protect the refractory and provide electrical conduction.
EXPERIMENT RESULTS
Anomalous Debris Results
Blocks of wood, graphite, and refractory fire brick with dimensions as given in Table IV were processed for a 4.5-hour period during the heterogeneous-debris-feed experiment. Visual observation of the hearth afterward showed that the high-alumina fire brick had partially melted and deformed, but did not dissolve into the slag layer. The blocks of graphite and wood were easily decomposed by the process. The metal residue resulting from the heterogeneous debris trial contained numerous gas pockets, which may have resulted from processing the graphite and wood.
Table IV Anomalous Debris Dimensions and Mass

Effects of Processing Conditions on Slag and Metal Yield
The primer steel was exposed to the plasma torch for several hours and partially melted before waste was introduced. Depending on the amount of oxygen (air) supplied to the plasma chamber and the length of time exposed, this material would completely or par-tially oxidize, forming either an iron-oxide slag or a two-phase system consisting of a metal phase and the iron-oxide slag phase. The degree of oxidation can be crudely con-trolled by adjusting the atmosphere of the hearth chamber. Table V provides the mass of starting material and the resulting mass of slag and metal found for three experiments on inorganic sludge that were processed using different flow rates of supplied air. The atmospheric conditions were estimated by the relative flow rate of air. The mass of slag produced in Experiment No.N-IS-1A is approximately 45% less than the mass of slag produced in Experiments N-IS-1 and T-IS-2.
Table V Mass Distributions

Slag Composition
The slag obtained from the processing of inorganic sludge resembled basalt. The melting temperature of slag samples from Experiment No.T-IS-2 was determined in the laboratory to be approximately 1450C. This is 100C lower than the melting temperature of pure iron (III) oxide. Slag melting temperatures for Experiments No.N-IS-1A and N-HD-1 were found to be between 1325C and 1350C.
The elemental composition of the slag produced during Experiment No.T-IS-2 was determined by inductively coupled plasma, atomic-emission spectrometry (ICP-AES) analysis. The results are shown in Table VI. The precision is stated as a percent relative standard deviation and is representative of the combined sampling and analysis precision. Examination of the slag, metal, and primer masses for Experiments No.T-IS-2 and N-IS-1 listed in Table V shows that the runs produced similar slag products. This was verified using X-Ray Fluorescence (XRF) spectrometry, (5).
Table VI Slag T-IS-2 Elemental Composition

The elemental analyses for Experiment No. N-IS-IA are shown in Table VII. Comparison of the data in Tables VI and VII show that silicon (Si) and aluminum (Al) concentrations increased by a factor of 1.78, which corresponds approximately to the percentage decrease in slag mass between these experiments. This implies that the Al and Si were largely retained in the reduced quantity of slag. Cerium concentrations in the slag increased from 0.1% by weight to 0.19% by weight as a result of decreasing the slag mass. But this was not the case for calcium (Ca), for which the concentration in the slag changed little. The Ca concentration in the metal layer for Experiment No.N-IS-1A was 0.05% by weight, accounting for only 16g of Ca of the more than 2500g in the feed..
Table VII Slag N-IS-1A Elemental Composition
Mass Balances
The mass balance for iron (Fe) provided a check for the accuracy of obtaining a total mass of slag and metal upon which other mass-balance calculations were based. The following assumptions were made in order to estimate an iron mass balance for Experiment No.T-IS-2:
The feed contains 7.9% Fe2O3 (Table I), and it was assumed that the metal feed containers were oxidized completely to Fe2O3. Considering only the quantities of iron at the start, the ratio of the expected mass of Fe2O3 to the measured mass of slag should have been 0.75 (i.e., 75% Fe2O3), or 52.5%Fe. The iron content of the slag obtained from chemical analysis was found to be 52.6% ± 4.1%. Calculation of the total iron content from chemical analyses of the slag plus the measured mass of the metal layer yielded a total net iron mass of 39458g. Therefore, the total Fe in the system was estimated to be 43095g, giving an iron recovery of 92%. Precision for this recovery was determined to be ± 5%. Similarly, the iron mass balance for Experiment No.N-IS-1 was estimated to be 97± 10% recovery.
Calcium Mass Balance
The inorganic sludge feed for Experiment No.T-IS-2 consisted of calcium oxide (CaO), hydrated lime (Ca(OH)2), Portland Cement (a mixture of various CaO-based compounds of iron, alumina, and silica) and diatomatious earth, which is mainly silica (SiO2), but probably contains substantial calcium. It was estimated that the inorganic sludge feed contained 14.43% CaO by weight, or 10.3% Ca, equating to 2542g. The calculated mass of Ca in the slag from chemical analysis was 2537g. This represents a recovery of 99.8%. However, Ca recovery dropped dramatically to only 50% for Experiment No.N-IS-1A. This is currently unexplained, and needs to be further explored.
Cerium, Cesium, and RCRA-Metal Behavior
Extrapolation of the analyses of the 12 slag samples from Experiment No.N-IS-1 indicated a Ce loading of 40.8g in the slag, while samples from Experiment No.N-IS-1A slag indicated 35.8g of Ce. The cerium concentration in the metal phase of Experiment No.N-IS-1 was less than 0.05% by weight. Cerium was estimated at a concentration of 0.02% by weight in the filter dust and hearth sweepings using the XRF method. This accounted for 0.15g of Ce, or less than 0.3% of the Ce spiked into the feed.
The quantities of Ce found in three filter cores are shown in Table VIII. Using the average mass of Ce for the three filter-core samples analyzed and extrapolating the sample cross-sectional area to that of the filter, a total of only approximately 37mg of Ce would have been deposited on the filter, assuming the Ce was evenly dispersed. This is less than 0.1% of the Ce in the feed. The cerium recovery for Experiment No.N-IS-1 was there-fore calculated to be 103%±17%. For Experiment No.N-IS-1A Ce recovery was calculated to be 91%±10%. The errors were estimated from the variance of the concentrations found from analyses of the 12 slag samples. Thus, Ce appears to be captured almost entirely in the slag.
Table VIII Filter-Core Analysis for Cs, Ce and Ba

A significant quantity of the Cesium spiked into the feed in Experiment No. N-IS-1 was measurable in the hearth sweepings and on refractory plugs placed within the hearth chamber. XRF analyses were performed on samples from three separate portions of hearth sweepings. The sweepings contained significant quantities of iron, chromium, nickel, molybdenum, cobalt, and cesium. XRF analyses of the loose dust collected in the dust filter showed that the dust was quite different in elemental composition compared to the hearth sweepings. The cesium concentration in the hearth sweepings was estimated to be 0.14% by weight, accounting for approximately 1g of Cs. Significant quantities of Cs were detectable in the evaporative-cooler sludge, loose filter dust, and in the dust-filter core. The major elemental component of the dust was iron and cesium. The cesium concentration in the dust was estimated at 0.3% by weight. The concentration of Zr in the dust was 0.07% and Ce was estimated at less than 0.02%. Filter core F1 was analyzed for by micro-spot XRF. The masses of Cs estimated on the filter cores are shown in Table VIII. If Cs was evenly dispersed over the filter, then approximately 10.5g of Cs was deposited on the entire dust filter. This represents just 13% of the Cs input into the system.
Unfortunately, a cesium mass balance could not be estimated due to the error associated with the determination of the mass of material deposited on the walls of the plasma chamber. The concentration of cesium there was estimated to be approximately 0.1% by weight. The Cs concentration varied significantly among the four refractory plugs as did the thickness of the deposit on the surfaces of the plugs. Evidently, the walls of the chamber were significantly cooler than the melt temperatures, resulting in the collection of Cs from condensation or splatter on the walls of the chamber.
A mass balance for barium was attempted but was complicated by the presence of Ba in refractory and filter media. The concentration of Ba in the slag from Experiment No. N-IS-1A was measured at 0.1% by weight. This accounts for 19.6g out of the 25.4g of Ba spiked, or 77% Ba recovery in the slag, with the remainder apparently dispersed throughout the off-gas system and hearth.
Mercury, cadmium, and lead were also spiked into the feed for Experiment No.N-IS-1A. Cadmium was detected in the hearth sweepings and in the evaporative-cooler sludge. The slag and metal were analyzed by XRF, and the levels of lead, cadmium, and mercury were found to be below 0.01% by weight. This indicates that the majority of each of these three elements were transported to the off-gas system.
TCLP Analysis
Refractory, slag, and filter media from Experiment No.N-IS-1 were analyzed for Ag, As,Ba, Cd, Cr, Hg, Ni, Pb, and Se using the Toxic Characteristic Leaching Procedure (TCLP), Ref. 6. The results of the analyses are shown in Table IX. TCLP results for the slag from the second integrated test (T-IS-2), which also omitted RCRA-listed metals, are shown for comparison. Allowable TCLP and Universal Treatment Standard (UTS) limits are shown for reference. It was not surprising that the slag passed TCLP, since the levels of As, Be, Cd, Hg, Pb, and Se in the slag were below 0.01% by weight.
Table IX N-IS-1 TCLP Leachate Elemental Concentrations (mg/l)

Although all analytes passed TCLP it is interesting to note that the quantities of Cr, Ni, and Cd that were leached from the filter are close to the UTS limits, even though these analytes were not deliberately added in the feed. The leach-test results would be marginal should the new Universal Treatment Standard Limits be invoked for the processing of mixed wastes.
Off-Gas Sampling
Samples for metals were extracted per 40CFR266, App.IX, Sec.3.1 and analyzed for cesium and cerium plus the RCRA hazardous heavy metals, including copper (Cu). Ce and Cs were analyzed by ICP/mass spectroscopy, mercury by cold vapor atomic absorption spectroscopy, and the other metals by ICP. Acid-gas sampling was performed per SW846 Method 0050 and analyzed by ion chromatography.
Results of isokinetic off-gas sample analyses have been compiled to date only for the system blank baseline performed during Experiment No.T-IS-2. Among the metals, only Ba, Ce, Cr, Cs, Cu, Ni, and Pb were detected, all at very low levels. Cu was by far the highest, measured at 9mg/hr. This most likely originated from plasma torch electrode wear. Cr and Ni were expected from the stainless steel and refractory in the system. The remainder were very likely trace residuals in the system. Neither HCl nor chlorine gas (Cl2) were detected. Particulate samples, performed per Method 5 (40CFR60, App. A), were inadvertently compromised and had to be disqualified.
CONCLUSIONS
The following conclusions can be drawn for the PHP Radioactive Bench-Scale System from the limited testing done to date:
REFERENCES
*The submitted manuscript has been authored by a contractor of the U. S. Government under contract No. W-31-109-ENG-38. Accordingly, the U. S. Government retains a non-exclusive, royalty-free license to publish or reproduce the published form of this contribution, or allow others to do so, for U.S. Government purposes.